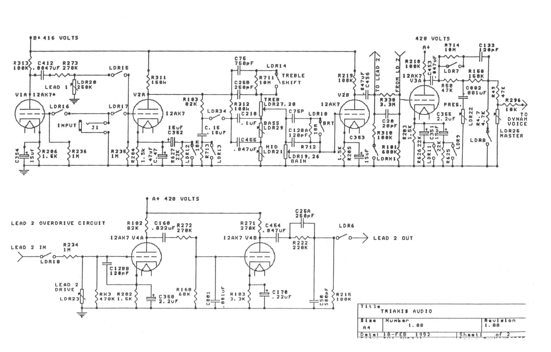
Mode descriptions from the manuals and Mesa website (mode descriptions are not consistent, even within a single document, not to mention across iterations from the same time period).
Version 1
Introduced 1991-10
Serials 1 - 1630
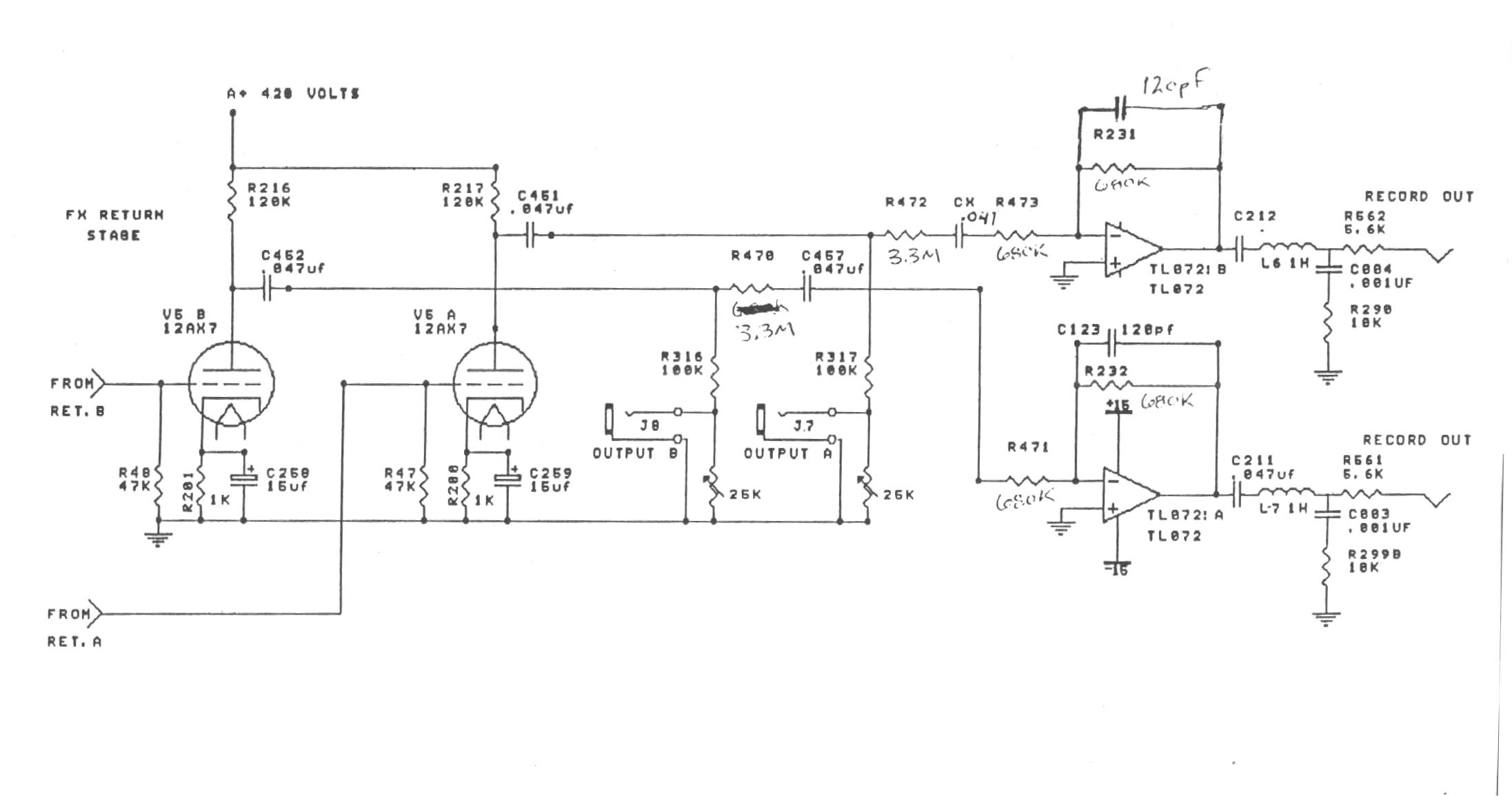
Record out jacks were two different mono voices:
Top/A = Full frequency for clean tones
Bottom/B = EQ'd for high gain tones
There were at least 3 versions of firmware (1.4.92, 1.6.3, and 1.6.5)
Might boot up with 1.0 appearing in all parameter windows (per post on Triaxis group at Yahoo)
Modes:
Rhythm Green : Vintage Fat Rhythm
Rhythm Yellow : Modern Bright Rhythm
Lead 1 Green : Vintage Mark I Lead
Lead 1 Yellow : High Gain British Style Lead
Lead 1 Red : High Gain Bright British Style Lead
Lead 2 Green : Midrange Gain Boogie Lead
Lead 2 Yellow : Classic Boogie Lead / Mark II-C / Mark IV
Lead 2 Red : Bright Boogie Lead
Version 2.0
Introduced 1993-01
Serials T1631 - T5199
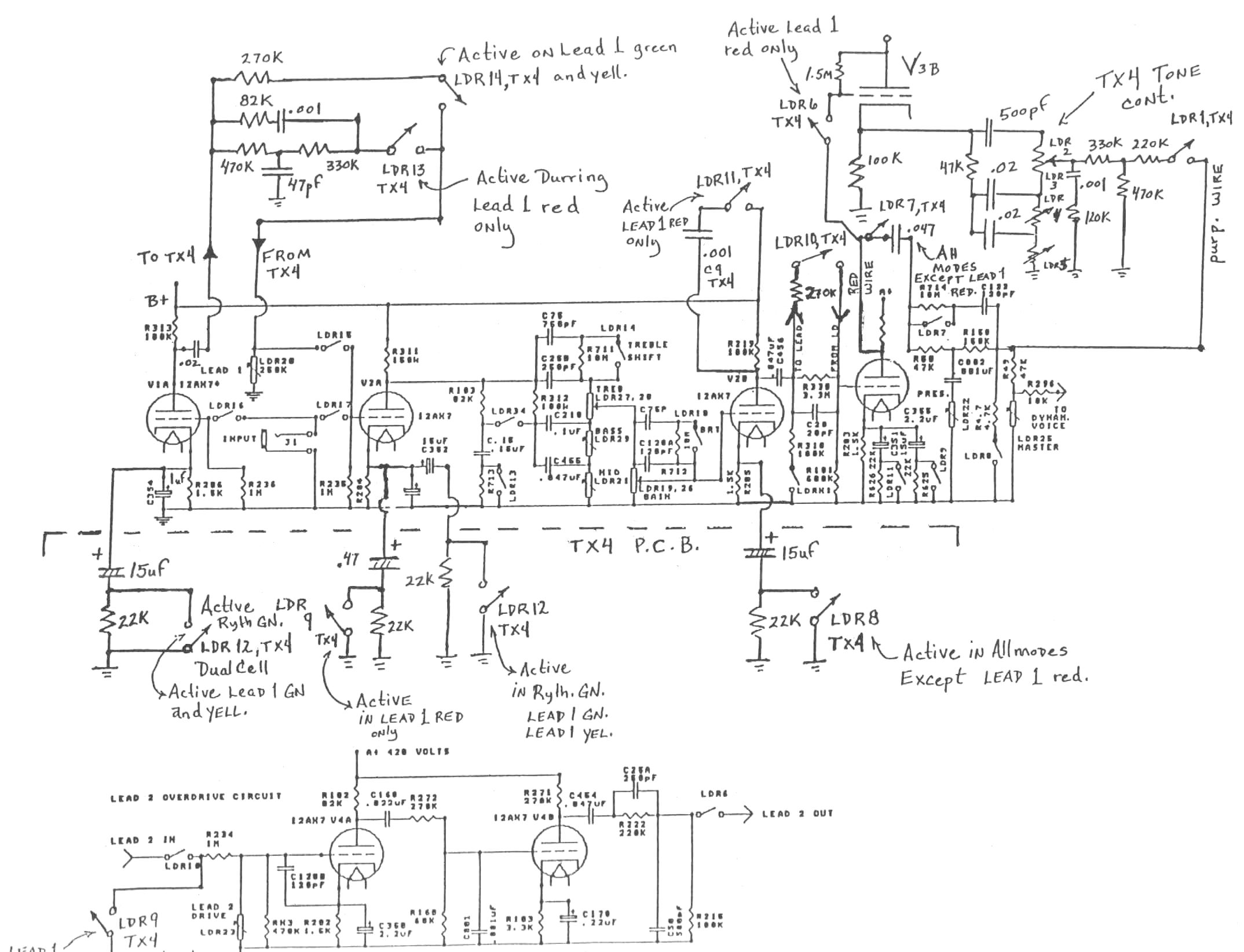
Added TX4 board for Lead 1 Red mode
Added version 2.0 MIDI continuous controller software
Parameters scroll faster than version 1
Lead modes have their levels increased to balance with the Rhythm modes
Taper and value of the Bass, Mid, and Lead 1 Drive are changed
Boots up with 2.0 appearing in all parameter windows
Record out jacks are matched for stereo use
Added ground lift option to power switch
At start of v2 production, some units with v1 serial numbers were outfitted with the v2 changes except for the ground lift and record out changes, and sold as v2 (per my purchase of T1243 with TX4 board and 2.0 software brand new in March 1993)
Modes:
Rhythm Green : Vintage Fat Rhythm (same as version 1) / Vintage Fat Clean (Mark I, Black-face)
Rhythm Yellow : Modern Bright Rhythm (same as version 1) / Modern Hyper-Clean (Mark IV)
Lead 1 Green : Vintage Mark I Lead (same as version 1)
Lead 1 Yellow : Gain Boost Mark I Lead / High Gain / Fat Mark I Lead / Vintage Mark I Gain Boost
Lead 1 Red : Dual Rectifier Vintage Channel / Recto Vintage Lead
Lead 2 Green : Mid Gain Mark IV Lead / Medium Boogie Gain
Lead 2 Yellow : Classic Mark II Lead / Mark II-C / Mark II-V / Mark II-IV / Classic Boogie Lead (Mark IIC+/Mark IV)
Lead 2 Red : Searing Mark III Lead / Searing Boogie Lead
Version 2.01 (not an official version number)
Introduced 1997-03
Serials T5200 - T8278
Added hardware reversible Phat Mod/Fat Mod, only affecting Lead 1 Red mode
Modified factory default presets (1, 10, 11) for Lead 1 Red mode
Same modes as version 2.0 except:
Lead 1 Red : Dual Rectifier Vintage Channel / Recto Vintage Lead / Fat Recto
Version 2.02/3.0 (not an official version number)
Introduced 2004-04
Serials T8279 onward to end of production
Removed TX4 board (Phat mod no longer applicable)
Factory presets defeated by default
Same modes as version 2.0 except:
Lead 1 Red : Classic British Lead (claimed to be a return to Lead 1 Red mode of version 1)